Misfire help (1990 GTZ) CODE 65
Misfire help (1990 GTZ) CODE 65
Okay. my 90 GTZ is misfiring right from cold start and the fan continuously stays running from cold start. Throws a code 65
-------------
Replaced: (some of these were to get it to even run)
Most of the vaccum lines (were shot)
Crank position sensor
ICM
Coils
Coil housing
Battery
Plug boots
Spark plugs
--------------
Have another thread here: http://www.quad4forums.com/forums/showt ... hp?t=21471 that can be read through for more insight into the issue and things we've done so far if I missed anything.
Figured it wouldn't hurt to see if anyone here has any ideas as well.
Started out as a simple repair (ran perfect) for the starter solenoid. slapped it back together and it ran bad. reseated the IDI and it didn't run period. tested various items and replaced them. Runs now but very badly. We did not touch the injectors at all. The code 65 is weird and the fan running from a cold start is a bit worrying (my GTU never did that when the CEL is on and I don't recall this ever doing that before with the CEL on)
All wiring seems correct. any wires that specifically should be looked at? (injector harness? where exactly do the grounds go on the block?) think the computer is shot?
http://www.troublecodes.net/GM/90_23A_mfi/Code 65:
Fuel injector driver current did not reach 4 amps. Injectors commanded "ON" longer than the calibrated pulse width and battery voltage was more than 9 volts for 10 seconds.
-------------
Replaced: (some of these were to get it to even run)
Most of the vaccum lines (were shot)
Crank position sensor
ICM
Coils
Coil housing
Battery
Plug boots
Spark plugs
--------------
Have another thread here: http://www.quad4forums.com/forums/showt ... hp?t=21471 that can be read through for more insight into the issue and things we've done so far if I missed anything.
Figured it wouldn't hurt to see if anyone here has any ideas as well.
Started out as a simple repair (ran perfect) for the starter solenoid. slapped it back together and it ran bad. reseated the IDI and it didn't run period. tested various items and replaced them. Runs now but very badly. We did not touch the injectors at all. The code 65 is weird and the fan running from a cold start is a bit worrying (my GTU never did that when the CEL is on and I don't recall this ever doing that before with the CEL on)
All wiring seems correct. any wires that specifically should be looked at? (injector harness? where exactly do the grounds go on the block?) think the computer is shot?
Re: Misfire help (1990 GTZ) CODE 65
Vehicle » A L L Diagnostic Trouble Codes ( DTC ) » Testing and Inspection » Manufacturer Code Charts » DTC 65 » Part 1 of 2
PART 1 OF 2
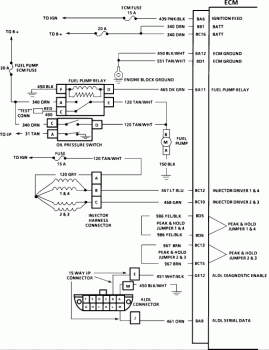
Code 65 (Part 1 Of 2)
Code 65 Wiring Diagram
CIRCUIT DESCRIPTION :
The ECM has two injector driver circuits, each of which controls a pair of injectors (1 and 4 or 2 and 3), although all are pulsed at the same time (simultaneous injection). The ECM monitors the current in each driver circuit by measuring voltage drop through a fixed resistor and is able to control it. The current through each driver is allowed to rise to a "peak" of 4 amps to quickly open the injectors and is then reduced to 1 amp to "hold" them open. This is called "peak and hold". If the current can't reach a 4 amp peak, Code 65 is set as noted below. This code is also set if an injector driver circuit is shorted to voltage.
NOTE: Because of all the possible color code combinations used on electrical wiring diagrams, always refer to ECM CONNECTOR IDENTIFICATION under ELECTRICAL AND ELECTRONIC WIRING DIAGRAMS for correct color code identification of circuit.
TEST DESCRIPTION : Numbers below refer to circled numbers on the diagnostic chart.
Code 65 sets when:
4 amp injector driver current not reached on either circuit.
Battery voltage greater than 9 volts.
Injectors commanded "ON" longer than a calibrated pulse width.
Above conditions met for 20 seconds.
Tests ECM and harness wiring to the 3 terminal injector harness connector.
Tests for open or shorted injector harness or injector. A shorted harness or injector will not cause Code 65.
Results of step 2 will determine which branch to follow on part 2.
Checks remainder of circuit from injectors to ECM as both harnesses were confirmed OK in steps 2 and 3.
Determines cause of high resistance found in step 3. (Low resistance or a short will not cause Code 65, but should be corrected if found.)
Checks for grounded "peak and hold" jumpers. This fault would allow injectors to pulse but would not allow "peak and hold" operation as current would not flow through the resistor in the ECM.
DIAGNOSTIC AIDS :
Open circuits 986, 967, 467 and 468 shorted to voltage will cause Code 65 and will also cause a misfire due to an inoperative pair of injectors. CKTs 986 and 967 shorted to ground will cause Code 65 while allowing the injectors to pulse. An intermittent problem would have to be present for at least 20 seconds to set Code 65.
© 2014 ALLDATA LLC. All rights reserved. Terms and Conditions
PART 1 OF 2
Code 65 (Part 1 Of 2)
Code 65 Wiring Diagram
CIRCUIT DESCRIPTION :
The ECM has two injector driver circuits, each of which controls a pair of injectors (1 and 4 or 2 and 3), although all are pulsed at the same time (simultaneous injection). The ECM monitors the current in each driver circuit by measuring voltage drop through a fixed resistor and is able to control it. The current through each driver is allowed to rise to a "peak" of 4 amps to quickly open the injectors and is then reduced to 1 amp to "hold" them open. This is called "peak and hold". If the current can't reach a 4 amp peak, Code 65 is set as noted below. This code is also set if an injector driver circuit is shorted to voltage.
NOTE: Because of all the possible color code combinations used on electrical wiring diagrams, always refer to ECM CONNECTOR IDENTIFICATION under ELECTRICAL AND ELECTRONIC WIRING DIAGRAMS for correct color code identification of circuit.
TEST DESCRIPTION : Numbers below refer to circled numbers on the diagnostic chart.
Code 65 sets when:
4 amp injector driver current not reached on either circuit.
Battery voltage greater than 9 volts.
Injectors commanded "ON" longer than a calibrated pulse width.
Above conditions met for 20 seconds.
Tests ECM and harness wiring to the 3 terminal injector harness connector.
Tests for open or shorted injector harness or injector. A shorted harness or injector will not cause Code 65.
Results of step 2 will determine which branch to follow on part 2.
Checks remainder of circuit from injectors to ECM as both harnesses were confirmed OK in steps 2 and 3.
Determines cause of high resistance found in step 3. (Low resistance or a short will not cause Code 65, but should be corrected if found.)
Checks for grounded "peak and hold" jumpers. This fault would allow injectors to pulse but would not allow "peak and hold" operation as current would not flow through the resistor in the ECM.
DIAGNOSTIC AIDS :
Open circuits 986, 967, 467 and 468 shorted to voltage will cause Code 65 and will also cause a misfire due to an inoperative pair of injectors. CKTs 986 and 967 shorted to ground will cause Code 65 while allowing the injectors to pulse. An intermittent problem would have to be present for at least 20 seconds to set Code 65.
© 2014 ALLDATA LLC. All rights reserved. Terms and Conditions
Re: Misfire help (1990 GTZ) CODE 65
second pic
- Attachments
-
- bfi2.gif (11.66 KiB) Viewed 4531 times
-
- bfi2.gif (11.66 KiB) Viewed 4531 times
Re: Misfire help (1990 GTZ) CODE 65
CIRCUIT DESCRIPTION :
The ECM has two injector driver circuits, each of which controls a pair of injectors (1 and 4 or 2 and 3), although all are pulsed at the same time (simultaneous injection). The ECM monitors the current in each driver circuit by measuring voltage drop through a fixed resistor and is able to control it. The current through each driver is allowed to rise to a "peak" of 4 amps to quickly open the injectors and is then reduced to 1 amp to "hold" them open. This is called "peak and hold". If the current can't reach a 4 amp peak, Code 65 is set as noted below. This code is also set if an injector driver circuit is shorted to voltage.
NOTE: Because of all the possible color code combinations used on electrical wiring diagrams, always refer to ECM CONNECTOR IDENTIFICATION under ELECTRICAL AND ELECTRONIC WIRING DIAGRAMS for correct color code identification of circuit.
TEST DESCRIPTION : Numbers below refer to circled numbers on the diagnostic chart.
This checks for short to voltage in injector driver circuits. It is necessary to crank the engine to assure voltage to CKT 120.
Determines whether injector driver CKTs 467 and 468 are shorted to ground.
This checks the output at the ECM to determine if CKTs 467 and 468 are OK.
Checks for good continuity of "peak and hold" jumpers CKTs 986 and 967.
The ECM has two injector driver circuits, each of which controls a pair of injectors (1 and 4 or 2 and 3), although all are pulsed at the same time (simultaneous injection). The ECM monitors the current in each driver circuit by measuring voltage drop through a fixed resistor and is able to control it. The current through each driver is allowed to rise to a "peak" of 4 amps to quickly open the injectors and is then reduced to 1 amp to "hold" them open. This is called "peak and hold". If the current can't reach a 4 amp peak, Code 65 is set as noted below. This code is also set if an injector driver circuit is shorted to voltage.
NOTE: Because of all the possible color code combinations used on electrical wiring diagrams, always refer to ECM CONNECTOR IDENTIFICATION under ELECTRICAL AND ELECTRONIC WIRING DIAGRAMS for correct color code identification of circuit.
TEST DESCRIPTION : Numbers below refer to circled numbers on the diagnostic chart.
This checks for short to voltage in injector driver circuits. It is necessary to crank the engine to assure voltage to CKT 120.
Determines whether injector driver CKTs 467 and 468 are shorted to ground.
This checks the output at the ECM to determine if CKTs 467 and 468 are OK.
Checks for good continuity of "peak and hold" jumpers CKTs 986 and 967.
Re: Misfire help (1990 GTZ) CODE 65
this will help as well
